Вход/Регистрация
Секретные инструкции ЦРУ и КГБ по сбору фактов, конспирации и дезинформации
вернуться

Попенко Виктор Николаевич

Шрифт:

Рис. 30. Магнитоэлектрический рекордер: 1 — постоянный магнит; 2 — центрирующая пружина; 3 — ферромагнитный якорь; 4 — резец; 5 — звуковая катушка

Рис. 31. Станция для механической звукозаписи: 1 — микроскоп для контроля качества записи; 2 — трубка для отсоса воздуха из-под лакового диска для прижима его к планшайбе; 3 — вращающаяся планшайба со стробоскопическими метками по окружности, по которым контролируется частота вращения; 4 — каретка, обеспечивающая передвижение рекордера 5 при записи

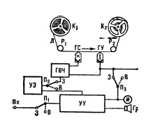
Рис. 32. Структурная схема магнитофона: K1 и К2 — подающая и принимающая катушки; Л — магнитная лента; P1 и Р2 — направляющие ролики; ГС — магнитная головка стирания записи; ГУ — универсальная магнитная головка; ГВЧ — генератор тока высокой частоты для подмагничивания ленты (в ГУ) и стирания записи (в ГС); УЭ — устройство электропитания; УУ — универсальный усилитель; П1, П2 и П3 — переключатели (3 — запись, В — воспроизведение); Вх — входная цепь, в которую подаются электрические сигналы с выхода микрофона, радиоприёмника, радиотрансляционной линии и др.; И — индикатор уровня записи; Гр — громкоговоритель

Рис. 33. Схема запоминающего устройства с магнитными дисками: 1 — магнитный диск; 2 — магнитная головка; 3 — дешифратор номера дорожки; 4 — дешифратор номера диска; 5 — узел управления приводом; 6 — механическая передача; 7 — электродвигатели; Е — источник питания дешифратора дисков; R — потенциометр

Рис. 34. Магнитофон разведчика SK–8A

Помимо прочего, магнитная запись сигнала, поступающего от подслушивающего устройства, может производиться на магнитный диск или магнитный барабан, входящие в состав записывающих аппаратов, которые устанавливаются на стационарных постах подслушивания.

В первом случае магнитный носитель информации выполнен в виде диска (0,18– 1,2 м и толщиной 2,5–5 мм), на поверхностях которого нанесено покрытие, обладающее магнитными свойствами (рис. 33). Информация записывается на концентрических дорожках (при вращении диска вокруг своей оси).

Во втором случае магнитный носитель информации выполнен в виде цилиндра (0,1–0,5 м длиной 0,3–0,7 м), на поверхности которого нанесено покрытие, обладающее магнитными свойствами. Информация записывается по окружности барабана (при вращении его вокруг оси) рядами параллельных дорожек.

Как уже неоднократно упоминалось, в агентурной работе из всех перечисленных выше видов звукозаписывающей аппаратуры наиболее широко применяются магнитофоны — аппараты для записи звуковых сигналов на магнитную ленту или проволоку. Существуют однодорожечные и многодорожечные (до 8 дорожек) магнитофоны, применяемые для монофонической и стереофонической (в агентурной работе применяется редко) записи.

Стандартные скорости движения магнитной ленты: 38,1; 19,05; 9,5; 4,75 и 2,4 см / сек. Чем больше скорость ленты, тем выше качественные показатели записи.

Помимо магнитофонов, специально разработанных в ЦРУ для шпионских целей, как, например, «lntelligence Case, Модеl SК-8А» (рис. 34), агентами могут использоваться магнитофоны профессиональные для синхронной (с изображением) звукозаписи на перфорированной магнитной ленте; студийные — для высококачественной звукозаписи на неперфорированной магнитной ленте (устанавливаемые обычно на стационарных постах подслушивания); полупрофессиональные (запись диспетчерских переговоров и т. д.); бытовые (любительская звукозапись).

Рис. 35. Диктофон

Существуют диктофоны — устройства для записи и воспроизведения речи, выполненные, например, на основе магнитофона. Они применяются для последующей записи речи на бумаге — «расшифровки» (рис. 35); репортерские магнитофоны (легкие переносные аппараты с автономным электропитанием); а также сочетания магнитофонов с другими аппаратами. Обычно магнитная лента наматывается на сердечник (в профессиональных магнитофонах) или на катушки (в полупрофессиональных и бытовых — рис. 36).

В кассетном магнитофоне (рис. 37) лента расположена в закрытой кассете, предохраняющей ленту от загрязнения и упрощающей эксплуатацию, а также (благодаря небольшому размеру кассеты) облегчающей передачу пленки между агентами.

Любой способ наблюдения требует больших затрат «бросового» времени. За несколько часов непрерывного подслушивания можно принять две-три минуты полезного разговора. В прошлом такой тип постоянного наблюдения требовал, чтобы на одном конце часами сидел агент с наушниками и магнитофоном, включающий и выключающий последний. Современные подслушивающие магнитофоны, «услышав» голос, включаются сами, а по завершении разговора выключаются, причем они могут различать подлинное молчание и временные паузы при разговоре.

  • Читать дальше
  • 1
  • ...
  • 43
  • 44
  • 45
  • 46
  • 47
  • 48
  • 49
  • 50
  • 51
  • 52
  • 53
  • ...

Ебукер (ebooker) – онлайн-библиотека на русском языке. Книги доступны онлайн, без утомительной регистрации. Огромный выбор и удобный дизайн, позволяющий читать без проблем. Добавляйте сайт в закладки! Все произведения загружаются пользователями: если считаете, что ваши авторские права нарушены – используйте форму обратной связи.

Полезные ссылки

  • Моя полка

Контакты

  • chitat.ebooker@gmail.com

Подпишитесь на рассылку: