Вход/Регистрация
Интернет-журнал "Домашняя лаборатория", 2007 №2
вернуться

Журнал «Домашняя лаборатория»

Шрифт:

Рис. 18. Турбидостат (схематически) с автоматической регуляцией оптической плотности культуры.

1 — поступление среды, 2 — насос, 3 — мешалка, 4 — сток культуры, 5 — фотоэлемент, 6 — источник света.

Вначале Брайсон изобрел турбидостат, по существу представляющий собой тот же хемостат, но снабженный фотоэлектрическим элементом, чувствительным к мутности культуры. Когда плотность биомассы поднимается выше некоторого выбранного уровня, то фотоэлемент запускает подачу среды. Измерения мутности по методу турбидостата имеют ограниченную область применения только для культур одноклеточных организмов. Турбидостатный контроль с фотоэлектрическим элементом, чувствительным к плотности биомассы, схематически представлен на рис. 18. Когда оптическая плотность культуры превышает наперед выбранное значение, сигнал фотоэлемента приводит в действие насос, подающий среду. При этом объем среды поддерживается на постоянном уровне при помощи специального приспособления. С помощью турбидостатного контроля, таким образом, устанавливается плотность биомассы, а скорость разбавления сама подстраивается под стационарное значение.

Турбидостат применяется как средство для поддержании культуры в течение многих генераций при избытке субстрата и постоянных условиях среды. Система будет отбирать более быстро растущие организмы, поскольку скорость роста в системе не фиксируется. Брайсон первым использовал этот метод для автоматической селекции организмов, резистентных к антибиотикам.

В самой же диссертации отмечается: Первоначально же турбидостат, разработанный в 1952 году, предназначался исключительно для целей вьделения штаммов, устойчивых к действию ингибиторов роста. Суть предложенного метода селекции заключалась в переориентации естественной для турбидостата автоселекции штаммов по скорости роста на адаптацию к вредному, ингибирующему фактору. Для этого предлагалось увеличивать величину ингибирующего фактора в среде, что должно приводить к частичному или полному снижению скорости роста культуры В целом. Вследствие непременного наличия мутантов в популяции, в ферментёре должно появляться какое-то количество клеток способных расти с большей скоростью. Скорость роста культуры в целом при этом увеличится, что может являться основанием для дальнейшего наращивания величины ингибирующего фактора.

При чем здесь ингибитор вроде бы понятно. Под ингибитором понимается любое вредное вещество понижающее скорость роста. В принципе это вообще может быть любое соединение не используемое для питания и даже используемое, но в достаточно больших концентрациях. Не исключено, что для нейтрализации некоторых ингибиторов микроорганизмы могут интенсивно производить какие-нибудь соединения из спектра закодироанных в геноме. Что собственно и добиваются от промышленных штаммов микроорганизмов. Но даже и без этого есть потребность в штаммах, устойчивых к каким-либо соединениям (и по возможности разрущающих эти соединения), например для систем очистки сточных вод химических производств. Требуются штаммы устойчивые к большим концентрациям веществ, используемых для питания микрорганизмов и также устойчивые к продуктам собственного метаболизма.

Можно привести конкретный пример: очень сильно требуются штаммы дрожжей устойчивых и работающих при больших концентрациях этилового спирта. Этанол рассматривается как альтернатива бензину при истощении запасов нефти. Производство же этанола с помощью дрожжей тем выгодней, чем большую концентрацию его в растворе они производят. Экономически и энергетически выгоднее перегонять спирт по возможности большей концентрации. Спирт концентрацией 40 % может сразу поступать на ректификацию, без предварительных одной-двух перегонок. От используемых сейчас в виноделии штаммов дрожжей удается выжать до 18 процентов спирта на выходе. Это при дробном добавлении сахаров, большие концентрации сахаров дрожжи не выдерживают. Тогда как известны бактерии производящие до 30 процентов спирта на выходе. Пока они не нашли места в производстве спирта. Используемые для этого дрожжи являются более привычными и более безопасными микрорганизмами. Кроме того они вытесняют на сахаросодержащих средах все другие микроорганизмы и производство спирта можно вести в нестерильных условиях. С этим человек познакомился еще в древности, освоив получение вина из винограда.

Итак цели ясны, задачи поставлены. Вот только с реализацией автоселекции штаммов в турбидостате оказалось не все так просто. Очень даже не просто оказалось управлять скоростью роста микроорганизмов в турбидостате действием ингибиторов. Собственно решению этой задачи и посвящена сама диссертация. Хорошо хоть к этому делу, на современном этапе развития техники, можно было приспособить компьютер (см рисунок установки) и соответственно использовать кое-какие математические вычисления.

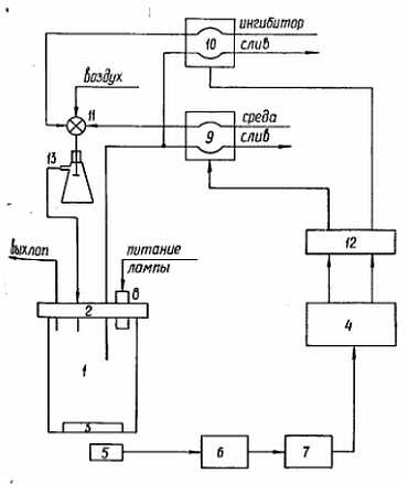
Рис. 3.1. Структурная схема экспериментальной установки.

1 — стеклянный стакан; 2 — фторопластовая крышка; 3 — активатор; 4 — управляющая мини-ЭВМ; 5 — фото-резистор; 6 — электронная схема предобработки сигнала; 7 — АЦП; 8 — осветитель; 9, 10 — перистальтические насосы; 11 — смеситель; 12 — блок электронных ключей; 13 — буферная ёмкость.

Изобретателю турбидостата, Брайсону, было куда трудней добиться желаемого. Тем не менее достигнутые результаты не впечатляют. Выводы же скорее пессимистичны. И внимательное прочтение диссертации позволило понять почему. Турбидостат в принципе, даже теоретически не годится для автоселекции штаммов, для осуществления эволюции на лабораторном столе. Во-первых, если для нейтрализации действия какого-нибудь ингибитора клетке нужно усиленно производить хоть какое-нибудь соединение, то синтез этого соединения потребует дополнительного расхода биохимической энергии (АТФ). В ущерб других процессов. И как результат скорость роста клеток будет падать. Она может возрасти только если мутации позволят использовать дополнительный источник энергии, присутствующий в среде. А это не всегда возможно. По-видимому не просто так в экспериментах использовались, для питательных сред, соли лимонной кислоты. Ингибирование закислением тоже осуществлялось с помощью лимонной кислоты. Лимонная кислота является участником цикла Кребса, поставляющего энергию клеткам. Но это мелочь. О более серьезной вещи прямо говорится в тексте диссертации: Таким образом, преследуя цель автоселекции штамма, следует производить турбидостатное культивирование в следующих условиях:

1. При больших скоростях роста (для увеличения вероятности появления, мутанта);

2. При малых скоростях скоростях роста, достигнутых действием ингибитора (для увеличения вероятности сохранения мутанта);

3. При непрерывном и линейном снижении скорости роста исходного штамма воздействием ингибитора (для наискорейшего выделения мутанта).

Совместить эти, попарно альтернативные условия, можно только динамически, то есть культура микроорганизмов поочерёдно (на некоторое время) должна попадать в каждое из этих условий.

  • Читать дальше
  • 1
  • ...
  • 65
  • 66
  • 67
  • 68
  • 69
  • 70
  • 71
  • 72
  • 73
  • 74
  • 75
  • ...

Ебукер (ebooker) – онлайн-библиотека на русском языке. Книги доступны онлайн, без утомительной регистрации. Огромный выбор и удобный дизайн, позволяющий читать без проблем. Добавляйте сайт в закладки! Все произведения загружаются пользователями: если считаете, что ваши авторские права нарушены – используйте форму обратной связи.

Полезные ссылки

  • Моя полка

Контакты

  • chitat.ebooker@gmail.com

Подпишитесь на рассылку: