Вход/Регистрация
Большая Советская Энциклопедия (ЛА)
вернуться

Большая Советская Энциклопедия

Шрифт:

Л. о. в. выпускаются с мощностями колебаний от 5 до 100 мвт на частоты от 1 до 1500 Ггц и имеют диапазон перестройки частоты напряжением от 10% до октавы, кпд порядка 1%.

Кроме рассмотренных Л. о. в., выпускаются Л. о. в. магнетронного типа — ЛОВМ (см. Магнетронного типа приборы). Большинство их генерируют колебания с частотами от 0,5 до 18 Ггц мощностью от 0,1 до 1 квт и имеют диапазон перестройки частот около 30%, кпд от 6 до 50%. ЛОВМ применяются для генерирования радиопомех, в измерительной аппаратуре, системах связи и т. д.

Лит.: Альтшулер Ю. Г., Татаренко А. С., Лампы малой мощности с обратной волной, М., 1963; Лебедев И. В., Техника и приборы сверхвысоких частот, т. 2, М. — Л., 1964.

В. Ф. Коваленко.

Лампа переменной крутизны

Ла'мпа переме'нной крутизны', лампа с удлинённой характеристикой, пентод, анодно-сеточная характеристика которого имеет длинный пологий нижний участок и крутой верхний участок, вследствие чего его крутизна характеристики и коэффициент усиления каскада с такой лампой могут изменяться в несколько сотен раз. Л. п. к. применяются в радиоприёмниках и приёмниках проводной связи для автоматической регулировки усиления.

Лампа с катодной сеткой

Ла'мпа с като'дной се'ткой, электронная лампа, между катодом и управляющей сеткой которой введена дополнительная сетка (катодная сетка). Применение её в приёмно-усилительных лампах (триодах и пентодах) повышает их крутизну характеристики до нескольких десятков ма/в или позволяет сохранить прежними их основные параметры при пониженных напряжениях (12—24 в) на электродах. Рациональной конструкцией электродов получены Л. с к. с. со входной и выходной ёмкостями несколько меньшими, чем у обычных триодов и пентодов, что при большой крутизне характеристики повышает эффективность их применения в телевизионных, радиолокационных и тому подобных усилителях с широкой полосой пропускания. К недостаткам Л. с к. с. относятся применение отдельного источника питания катодной сетки, имеющего небольшое положительное напряжение (10—15 в) при сравнительно большой силе тока (десятки ма), и повышенный уровень шумов.

Лампа-вспышка

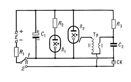
Ла'мпа-вспы'шка, фотовспышка, портативный импульсный источник света для кратковременного и интенсивного освещения объектов во время съёмки. Л.-в. соединяется с фотоаппаратом посредством синхроконтакта, автоматически включающего её в момент полного раскрытия затвора. Применяются 2 типа Л.-в.: одноразового и многократного действия. Распространены Л.-в. многократного действия, называемые электронными. Комплект электронной Л.-в. включает: газосветную импульсную лампу с рефлектором, блок электропитания (сухая электробатарея или выпрямитель переменного тока от сети напряжением 127 или 220 б), кронштейн-держатель и присоединительные электрические кабели. Л.-в., принципиальная схема которой показана на рис., работает следующим образом. При установке переключателя П в положение 1 от источника питания Е напряжением обычно около 300 в через резисторы R1 и R3 заряжаются соответственно конденсаторы C1 и С2. Конденсатор С2 меньшей ёмкости заряжается быстрее конденсатора C1. После зарядки конденсатора C1 (ёмкостью 800 мкф и более) загорается сигнальная лампа Л1 (чаще всего неоновая, включаемая последовательно с ограничивающим силу тока резистором R2), являющаяся индикатором готовности к работе. В момент полного раскрытия затвора замыкается синхроконтакт СК и конденсатор C2 разряжается через первичную обмотку трансформатора Тр. При этом в его вторичной обмотке создаётся импульс напряжением 10—15 кв, ионизирующий газ в импульсной лампе Л2. Благодаря ионизации промежуток между контактами лампы Л2 становится токопроводящим и через него разряжается конденсатор C1, что сопровождается мощной световой вспышкой. После разряда конденсатора C1 газ в импульсной лампе становится нетокопроводящим. В этот момент конденсатор C1 начинает вновь заряжаться, и по окончании заряда, через 5—10 сек, Л.-в. готова к повторному действию. У разных Л.-в. энергия вспышки находится в пределах от 36 до 100 дж; продолжительность вспышки от 1/400 до 1/2000 сек. Срок их службы до 10 000 вспышек.

Л.-в. одноразового действия представляет собой небольшую лампочку, баллон которой наполнен кислородом и металлической фольгой. При подаче напряжения 3—4 в на поджигающую нить или при ударе бойком по поджигающему капсюлю фольга сгорает в атмосфере кислорода с выделением светового импульса длительностью около 1/25сек. После этого лампочка должна быть заменена новой.

Лит.: Ванеев В. И., Сонин Е. К., Электронные лампы-вспышки, М.—Л., 1959; Шашин Ю. В., Электроника в фотографии, 2 изд., М. — Л., 1966.

С. В. Кулагин.

Принципиальная схема электронной лампы-вспышки.

Лампанг

Лампа'нг, город в Северном Таиланде. Административный центр чангвада (провинции) Лампанг. 36,5 тыс. жителей (1960). Важный транспортный пункт на ж.-д. магистрали Бангкок — Чиангмай. Небольшие сахарные и текстильные предприятия.

Лампасы

Лампа'сы (нем. Lampassen, от франц. lampas — шёлковая ткань), широкие полосы из цветного сукна (в соответствии с родом войск), нашитые на брюках вдоль боковых швов, приняты почти во всех армиях. В Советских Вооруженных Силах Л. установлены для формы одежды маршалов, генералов и суворовцев. Л. имелись также в казачьих частях — для всех военнослужащих. Л. установлены в некоторых гражданских ведомствах (в прокуратуре, железнодорожном, таможенных ведомствах и др.) для высшего руководящего состава.

Лампи Иоганн Баптист Старший

Ла'мпи (Lampi), Ламп Иоганн Баптист Старший (31.12.1751, Ромено, Южный Тироль, — 11.2.1830, Вена), австрийский живописец. Учился в Зальцбурге, работал в Вене, в Вероне и Тренто (1773—80), Варшаве (1788—91), Петербурге (1792—1797). С 1786 профессор AX в Вене. Известен как автор парадных портретов, преимущественно в духе классицизма, виртуозно исполненных, но поверхностных. Его сын и ученик — И. Б. Лампи Младший (1775—1837), работал с отцом в Петербурге и Вене.

  • Читать дальше
  • 1
  • ...
  • 63
  • 64
  • 65
  • 66
  • 67
  • 68
  • 69
  • 70
  • 71
  • 72
  • 73
  • ...

Ебукер (ebooker) – онлайн-библиотека на русском языке. Книги доступны онлайн, без утомительной регистрации. Огромный выбор и удобный дизайн, позволяющий читать без проблем. Добавляйте сайт в закладки! Все произведения загружаются пользователями: если считаете, что ваши авторские права нарушены – используйте форму обратной связи.

Полезные ссылки

  • Моя полка

Контакты

  • chitat.ebooker@gmail.com

Подпишитесь на рассылку: